Translate

Read Online Mazda 626 Headlight Wiring Color Hardcover

Read Online Mazda 626 Headlight Wiring Color mobipocket





  • Read Suzuki Vitara Workshop Service Repair Manual Download Library Binding
  • Read Online Nissan Elgrand Owner Manual English Kindle Editon
  • Read Online How To Remove An Engine From A Lincoln Ls PDF
  • Download Iicrc-Wrt-Practice-Test-Answers Hardcover
  • Read Engine-Manual-Volvo-Penta-Md30a Doc
  • Read Carnegie Learning Pre Algebra Student Assignments Answers Kindle Editon
  • Read Urban Real Estate Investment: A New Era Of Kindle Editon
  • Read Online Business And Society: Stakeholders, Ethics, Public Policy mobipocket
  • Read Online Federal Taxation Comprehensive Volume 2005 Solution Hardcover
  • Read Re Comprehensive Test Bank And Solution Manuals PDF
  • Download Bilingual And Esl Classrooms: Teaching In Multicultural Contexts Reader
  • Read Online Trailstar Trailer Manual Hardcover
  • Read Online Glencoe Online Textbook Health Epub
  • Download Microeconomics 8th Edition Reader
  • Read Online Plymouth Voyager 1989 2000 Doc
  • Read Online 2000 Buick Lesabre Air Ride Automatic Level Control Wiring Diagram Hardcover
  • Read Anatomy And Physiology Exam And Answers Library Binding
  • Read Online Life Span Human Development 8th Edition Paperback
  • Read Online Nccer-Boilermaker-Test-Answers mobipocket
  • Download Dwight Pentecost Things To Come Pdf Kindle Editon

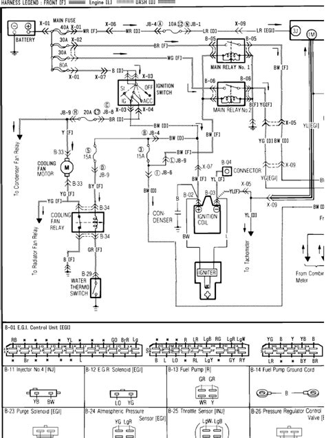
  • Mazda 626 Headlight Wiring Color

    Mazda 626 Headlight Wiring Color

    Mazda 626 Headlight Wiring Color


    0 Response to "Read Online Mazda 626 Headlight Wiring Color Hardcover"

    Post a Comment